Driver and battery advice for 20kg robot

Coronavirus is good for robot, we can take more care about them.

So I m building a robot for street theater (for a time when we can walk freely in the street)
It is a bit XXXXX up as I use a midi controller for thr MAO Ablteon, and then I have a java program that listen a midi channel and send message to arduino.
So far it is working.

The problem is when my battery is charging on the 220v, it is working ok. But when I m not charging, the automony is around 20 second ...

I have the following component for moving
driver : cytron MDD10A rev2
battery : 12V 12AH

motor : 12V children car motor (30000RPM)

Am I wrong with the hardware ?



Expletive removed

Could you take a few moments to Learn How To Use The Forum.
Other general help and troubleshooting advice can be found here.
It will help you get the best out of the forum in the future.

No idea ?

Maybe I wasn't clear enough or precise enough ?

The short lifespan may be things you are running that consume too much power by the sounds of it.

The motors in particular would draw a lot of current so you may want to see about reducing that.

A "schematic" as mentioned in my links would help others identify any other shortcomings.

Your battery is dead. The given data would require a current > 100A, which is not likely to happen.

duam:
No idea ?

Maybe I wasn't clear enough or precise enough ?

Maybe you should buy a multimeter so you can check the voltage on the battery, see if the battery is actually charging, and measure the current being drawn by all the stuff on your robot.

battery : 12V 12AH
motor : 12V children car motor (30000RPM)

Which battery? Is there a datasheet for it? Or a product page?

Which motor? model number / datasheet / stall current rating, all the information you have please.

Thanks for the help,
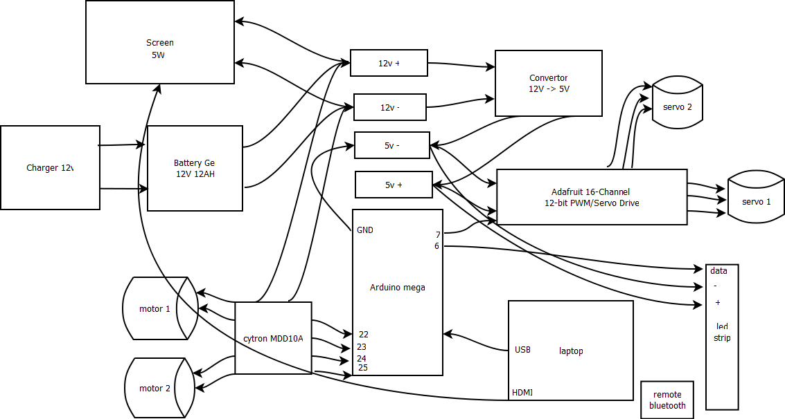
I added a schema, the battery and motors links.
I didn't find a lot of technicals information on the product page.
The battery charge normaly, it is working ok with the screen and the leds.

I m not sure how to test the consumtion of the motors, but when I do a test with both motor running,
I m starting with 12.6v and after 10 second running (the battery goes to 11.4), the battery then stayed at 12.6
I did this test with the robot elevated so the weel don't touch the floor, maybe the motor need more power when they move the robot.

The link for the motors gives hardly any useful specifications, alas.

Given the size they are probably rated around 50 to 150W at most, thus a few amps upto ~15A at most for a pair of them (probably less as the load isn't massive).

This is easily within the capabilities of a 12V 12Ah SLA battery that's even remotely working - hence your
battery must be completely dead.

Lead-acid batteries must be charged regularly in storage (at least every month), and must only be stored
with 100% charge. They are a real pain unless in something you use regularly. Neglect a lead-acid battery for a year and its utterly ruined.

Either a LiPo 3S or LiFePO4 4S pack will be much easier to maintain, being much more tolerant as to storage.
LiFePO4 in particular are allegedly many 1000's of charge cycles lifetime, which is something to factor into
your calculations.

Ok I see,

As those battery are a bit expensive 150€ for the same specification,
I think that could be a good idea to build a battery with 18350 cells,
https://www.ebay.fr/itm/Accu-18650-Samsung-30Q-3000mAh-Batterie-Accu-Pile-3-7V/254523221975?hash=item3b42c427d7:g:OJcAAOSwTqteIP2~
If a do 3 row of 4 batteries I ll have 12Ah for 50€ (with the charger and security borad)
But as they they geive 3.7V, 3.7*3-> 11.1V average, so the current will be a bit low.
I wonder if it's a good idea.

For batteries you might consider using 12v rechargable tool batteries made for power drills, saws, and similar. I think the aftermarket batteries have a reasonable price, and some usefulness beyond the robot project.

duam:
Thanks for the help,
I added a schema, the battery and motors links.
I didn't find a lot of technicals information on the product page.
The battery charge normaly, it is working ok with the screen and the leds.

That means nothing, the battery can be completely ruined (unable to power motors), yet
still manage a small fraction of an amp to power screen/leds

I m not sure how to test the consumtion of the motors,

Do you have a clamp-style ammeter? That could measure high currents without disrupting the circuit.
Most multimeters only have a 10A max range - that might be worth trying though.

but when I do a test with both motor running,
I m starting with 12.6v and after 10 second running (the battery goes to 11.4), the battery then stayed at 12.6
I did this test with the robot elevated so the weel don't touch the floor, maybe the motor need more power when they move the robot.

If the battery drops that much voltage in 10 seconds with unloaded motors, its definitely ruined. Yes, a motor under load will
need more power, a lot more power than an unloaded motor.

Did you read my post about lead acid batteries needing regular charging and to be stored fully charged?
I forgot to mention there that they will not tolerate over-discharge either, that will reduce the capacity greatly.
Never let a 12V lead-acid battery drop below 10.5V, preferrably 11V, and recharge it immediately its discharged.

These batteries are difficult to look after unless they are used regularly and recharged every time, as in a
vehicle.

I had a hobby for a while buying and fixing Razor electric minibikes for kids. 36v motor fed by 3 12v sealed lead acid batteries.
Every single one I bought had ruined batteries.
People would tell me that the batteries were good but I knew that they were only selling because the ride would only last for a minute.
They left them discharged after a ride or out in an unheated shed over the winter.
Every single time I ponied up $100+ for 4 new batteries (too much speed is almost enough)

As a side note, this was one of the few hobbies where I made a net gain.

"Do you have a clamp-style ammeter? That could measure high currents without disrupting the circuit.
Most multimeters only have a 10A max range - that might be worth trying though."

Does the typical clamp on ammeter measure DC current? I only have a cheap HF one, but it seems to be AC only.

There are many clamp ammeters that measure DC current and I have one. But you're right quite a few, particularly the more basic meters, only measure AC current.

Steve

zoomkat:
"Do you have a clamp-style ammeter? That could measure high currents without disrupting the circuit.
Most multimeters only have a 10A max range - that might be worth trying though."

Does the typical clamp on ammeter measure DC current? I only have a cheap HF one, but it seems to be AC only.

That's a good point, many are probably mains AC only, but hall-sensor feedback types can handle AC and DC -
quality clamps for multimeters are more likely to have such a clamp adaptor.